< Previous   Next >

2014 - Mazda6 - HVAC

AIRFLOW VOLUME CONTROL [FULL-AUTO AIR CONDITIONER]

Purpose

Function

Airflow Volume Automatic Control

Airflow Volume Manual Control


Airflow volume control dial

Blower motor applied voltage

1st

3.5 V

2nd

5.2 V

3rd

6.9 V

4th

8.6 V

5th

10.0 V

6th

12.1 V

7th

14.6 V*1, 13.0*2


*1
When the airflow mode is except HEAT.
*2
When the airflow mode is HEAT.
Correction


Correction name

Set temperature

Blower motor applied voltage

MAX HOT correction

32.0/90

12.1 (V): AUTO-HI

MAX COLD correction

15.0/60

14.6 (V): MAX-HI


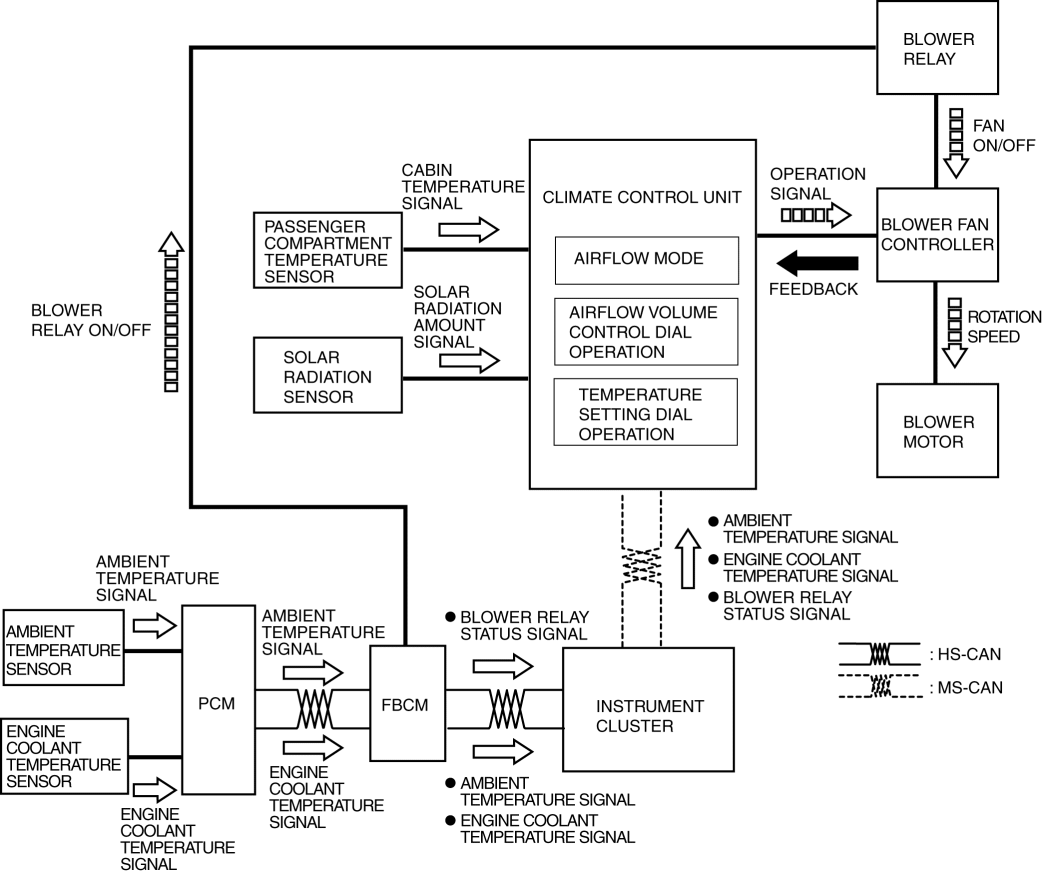
Construction



Input device

Control part

Output device

  • Airflow volume control dial (climate control unit)

  • Temperature setting dial (climate control unit)

  • Passenger compartment temperature sensor

  • Solar radiation sensor

  • Ambient temperature sensor

  • Engine coolant temperature sensor

  • Airflow mode actuator

  • Climate control unit

  • PCM

  • Front body control module (FBCM)

  • Instrument cluster

  • Blower fan controller

  • Blower motor


Operation

1. When the ignition is switched ON (engine off or on), the front body control module (FBCM) turns the blower relay on.
2. When the airflow volume control dial on the climate control unit is turned on, the blower motor rotates.
3. The climate control determines the airflow volume based on the operations of the airflow volume control dial and the temperature setting dial, airflow mode condition, and signals from each sensor.
4. Based on the result of the airflow volume determination and correction, the climate control unit control the blower fan controller and changes the airflow volume (blower motor applied voltage).
5. The rotation speed of the blower motor changes according to the applied voltage from the blower fan controller.



< Previous   Next >
Back to Top
© 2012 Mazda North American Operations, U.S.A.