< Previous   Next >

2014 - Mazda6 - Transmission/Transaxle

POWERTRAIN SYSTEM OUTLINE [FW6A-EL]

Outline

Construction

Component parts list


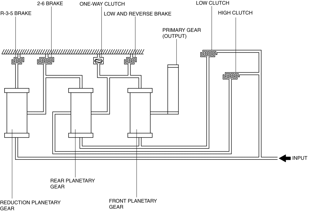
Component parts

Movement

Multi-plate clutch

Low clutch

Transmits drive force from turbine shaft to front and rear sun gears

High clutch

Transmits drive force from turbine shaft to rear planetary carrier

Multi-plate brake

R-3-5 brake

Locks reduction internal gear against rotation

2-6 brake

Locks rear internal gear and reduction planetary gear against rotation

Low and reverse brake

Locks front internal gear and rear planetary gear against rotation

One-way clutch

Restricts counterclockwise rotation (when viewed from torque converter side) of front internal gear

Single type planetary gear

Front planetary gear

Converts drive force transmitted from engine by operation of each clutch and brake, and transmits it to primary gear. (Operates transaxle.)

Rear planetary gear

Reduction planetary gear


Cross-sectional view

Skeleton diagram



< Previous   Next >
Back to Top
© 2012 Mazda North American Operations, U.S.A.