< Previous   Next >

2014 - Mazda6 - Engine

A/C CUT-OFF CONTROL [SKYACTIV-G 2.5]

Outline

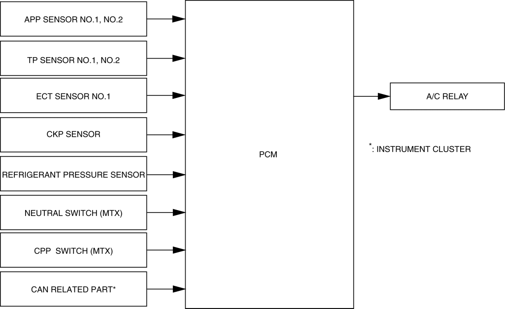
Block Diagram

Operation

A/C cut-off control operation conditions

Operation condition

While A/C relay not energized

Purpose

At engine start

Approx. 4 s

Improved startability

When high engine speed (approx. 6,700 rpm or more)

Approx. 5 s elapsed since engine speed was 6,200 rpm or less

A/C compressor reliability assurance

Accelerated

Approx. 5 s

Acceleration from standstill/acceleration performance improvement

Refrigerant pressure 3.14 MPa {32.0 kgf/cm2, 455 psi} or more

Refrigerant pressure decreases to 2.55 MPa {26.0 kgf/cm2, 370 psi} or less

A/C compressor reliability assurance

Refrigerant pressure of 0.196 MPa {2.00 kgf/cm2, 28.4 psi} or less continues for 5 s or more

Refrigerant pressure of 0.226 MPa {2.30 kgf/cm2, 32.8 psi} or more continues to 5 s or more

A/C compressor reliability assurance

Drive-by-wire control malfunction

Reverse driving performance assurance

Panic braking determined

Load performance assurance

ECT sensor No.1 malfunction

Engine protection

When high engine coolant temperature (approx. 113 °C {235 °F} or more)

High engine coolant temperature: Continuously cuts off the A/C, and if the engine coolant temperature decreases, it continues to cut-off the A/C.

Engine protection

Travel on ascending road

Ascent performance improvement




< Previous   Next >
Back to Top
© 2012 Mazda North American Operations, U.S.A.